概述
GCK低压抽出式开关柜广泛适用于发电厂、冶金轧钢、石油化工、轻工纺织、港口码头、大楼宾馆等场所作为交流三相四线或五线制、电压380V、660V,频率为50Hz、额定电流为5000A及以下的供电系统中的配电和电动机集中控制之用。GCK是经过全面型式试验,并获得CCC认证,是组装而成的低压开关柜,设计符合下列标准:国家标准 GB7251.1-2005《低压成套开关设备》标准 IEC60439.1-1992《低压成套开关设备和控制设备》
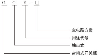
型号含义

正常使用环境
◆周围空气温度不高于+40℃,不低于-5℃,在24小时内平均温度不高于+35℃;
◆相对温度在上限温度+40℃时不超过50%,在较低温度时允许有较高的相对温度,如+20℃时为90%;
◆空气清洁,无腐蚀性及爆炸性气体,无导电及能破坏绝缘的尘埃:
◆无明显摇动和冲击振动的场合,垂直安装,倾斜度不应大于5度;
◆海拔高度不超过2000米;
◆开关柜适用于以下温度运输和储存:- 25℃至+ 5 5℃,在短时间内(不超过24小时)不超过+70℃;
◆用户对上述条件不能满足时应与制造厂协商。
主要技术参数
◆额定绝缘电压660V/1000V
◆额定工作电压400V/660V
◆辅助电路额定工作电压:交流380V、220V,直流110V、220V
◆母线额定电流:1000A、1250A、1600A、2000A、2500A、3200A、4000A、5000A
◆母线额定短时耐受电流:50kA、80kA(有效值)1秒
◆母线额定峰值耐受电流:105kA/0.1s、140kA/0.1s、176kA/0.1s
◆分支母线额定电流:630A、1000A、1250A、1600A
◆分支母线额定短时耐受电流:30kA、.50kA(有效值)1秒
◆分支母线额定峰值耐受电流:63kA、105kA/0.1s
◆外壳防护等级:IP30、IP40
◆母线设置:三相四线制、三相五线制
◆操作方式:就地、远方、自动
浙江川龙电气有限公司技术支持:电工电气圈
川龙